術語和定義
《GB/T37241-2018惰化防爆指南》
惰化的定義:第3.1條款:通過向被保護系統充入惰性氣體或向可燃粉塵中添加惰性粉塵,使系統內混合物不能形成爆炸性環境,或增加混合物點燃難度的防爆技術。
氣氛惰化的定義:第3.2條款:通過向被保護系統內充入惰性氣體,使系統內混合物不能形成爆炸性環境,或增加混合物點燃難度的防爆技術。
完全惰化的定義:第3.3條款:惰化技術的一種,由于被保護系統內惰性氣體的比例濃度足夠高,無論可燃物與含氧混合氣體的比例如何變化都不會形成爆炸性環境。
部分惰化的定義:第3.4條款:惰化技術的一種,通過向被保護系統內充入惰性氣體而控制系統內氧濃度,使可燃氣體或可燃粉塵與空氣形成的爆炸性混合物在所有可預期點火源出現的情況下不會被引燃。
磨煤制粉惰化系統設計相關規范
◆《GB51428-2021煤化工工程設計防火標準》
第6.3.1條款:碎煤倉的設計應符合下列規定:
3 應設置溫度檢測報警設施和氮氣管道接口;
4 當碎煤倉內儲存褐煤和易自燃的高揮發分煤種時,宜增設一氧化碳檢測報警設施,并應采取自動緊急充氮保護;當儲存經過預干燥的褐煤時,應采取充氮保護措施。
第6.3.2條款:煤粉制備系統應在惰性氣氛下運行,并應設置氧含量在線監測報警及聯鎖控制設施。
第6.3.5條款:用于煤粉分離收集的袋式過濾器,除應符合現行國家標準《粉塵爆炸危險場所用收塵器防爆導則》GB/T17919的規定外,尚應符合下列規定:
2 過濾器的氣體出口管線上應設置一氧化碳監測報警設施;
3 過濾器上應設置氮氣管道接口,并應采取自動緊急充氮保護措施;
5 過濾器的清粉氣源應采用氮氣,氮氣的氣源壓力應保持穩定;
6 煤粉收集斗應設置溫度監測及料位監測設施。
第6.3.6條款:對于輸送和處理煤粉的機械設備,應選用氣密性好的設備,機身上應設置氮氣管道接口,其軸封處應采取噴吹氮氣的密封措施。
第6.3.7條款:煤粉倉的設計應符合下列規定:
3 倉內應設置氮氣管道接口,并應采取充氮保護措施;
4 應設置溫度及料位監測設施。
◆《SH/T3189-2017煤化工原(燃)料煤制備系統設計規范》
第7.1.2條款:煤粉制備系統防爆設計應根據煤質、系統和設備情況,采取下列一項或多項措施:
a)應使系統的啟動、切換、停運和正常運行等所有工況下均處于惰性氣氛;
b)設備和其他部件應按抗爆炸壓力或抗爆炸壓力沖擊設計;
c)應裝設爆炸泄壓裝置。
第7.1.3條款:惰性氣氛設計制粉系統,應設置惰性化系統。
第7.2.2條款:惰性氣氛設計系統應滿足下列要求:
a)在設備內或設備末端濕氣混合物中的最高允許氧含量(氧的體積分數,%)不應大于表7.2.2的規定;
b)在系統啟動、切換、停運和正常運行等所有工況下的最高允許氧含量均應滿足表7.2.2的規定;
c)應有監測和控制氧(或惰性介質)含量的裝置。

第7.3.3.(h)條款:應在煤粉倉的上部設置滅火或惰性介質引入管的固定接口(DN≥25mm)。惰性氣體應向煤粉倉的上部以平行于煤粉倉頂蓋的分散氣流方式引入。
第7.3.5條款:輸送和處理煤粉的機械應選用氣密性的設備,機身上應設置氮氣保護設施,其軸封處應采用噴吹氮氣的密封措施。
第7.5.1條款:惰性氣體系統的設計應符合下列規定:
a)應采用氧氣濃度自動調節控制系統;
b)應采用自動補加氮氣的方法控制系統的氧含量;
c)煤粉輸送設備中應有氮氣保護;
d)煤粉制備裝置消防用氣應采用氮氣;
e)煤粉制備裝置應有安全可靠的氮氣供應。
《GB/T17919-2008粉塵爆炸危險場所用收塵器防爆導則》
第4.1.11條款:宜以抑爆性氣體稀釋粉塵與空氣的混合物,使箱體內含氧濃度低于安全濃度限值。
第4.1.12條款:收塵器應設有滅火用介質管道接口。
第4.1.13條款:在收塵器進、出風口處宜設置隔離閥,并安裝溫度監控裝置。
第4.3.1條款:脈沖噴吹類袋式收塵器宜采用N2、CO2,或其他惰性氣體作為清灰氣源。
第4.3.2條款:脈沖噴吹類袋式收塵器的供氣系統應保證充足的供氣量,并應采取脫油除水措施。
第4.7.2條款:對收塵器的下列參數應進行監測:
—進、出風口壓差;
—進、出風口和灰斗的溫度;
—清灰參數(清灰周期、清灰間隔等);
—脈沖噴吹類袋式收塵器的噴吹壓力。
第4.7.4條款:當收塵器出現下列故障時應予報警:
—進、出風口壓差過高;
—溫度異常升高;
—脈沖噴吹裝置的壓力過低;
—卸灰裝置停止工作。
第4.7.5條款:如采用抑爆氣體,應對箱體內氧含量進行監測,當氧濃度超過警戒值時應予報警。
綜上以上規范,可以總結出磨煤制粉惰化系統應做如下設計:
1、磨煤制粉系統啟動、切換、停運和正常運行等所有工況下均處于惰性氣氛;
2、碎煤倉:應設置溫度、一氧化碳檢測報警設施及氮氣管道接口;
3、袋式除塵器出口管線上應設置一氧化碳、氧含量監測報警設施;清粉氣源應采用氣源穩定的氮氣;煤粉收集斗應設置溫度監測及料位監測設施;本體應設置滅火氮氣管道接口,并應采取自動緊急充氮保護措施;出口最高允許氧含量:煙煤≤8%、褐煤≤6%;
4、惰化系統應采用氧氣濃度自動調節控制系統;應采用自動補加氮氣的方法控制系統的氧含量;
5、煤粉輸送、處理設備機身上應設置氮氣管道接口,其軸封處應采取噴吹氮氣的密封措施;
6、煤粉倉應設置溫度及料位監測設施,應設置氮氣管道接口,并應采取充氮保護措施,最高允許氧含量:煙煤≤6%、褐煤≤4%。
磨煤制粉惰化系統問題及風險分析

圖1 磨煤制粉系統P&ID簡圖
工藝概述
氣化磨煤制粉工段原料煤貯倉內碎煤通過振動料斗進入稱重給煤機,經稱重計量后送入磨煤機,研磨成粉煤(粒度5~90um),被來自惰性氣體發生器的高溫惰性氣體干燥并吹入粉煤袋式過濾器進行風粉分離,粉煤經旋轉卸料閥、電動纖維分離器、粉煤螺旋輸送機送至加壓輸送工段的粉煤貯罐;分離出的惰性氣體部分排放至大氣,剩余部分經循環風機進入惰性氣體發生器循環使用。
磨煤制粉惰化系統設計中存在的一些具體問題:
【問題1】:某企業原料煤儲倉V-1501未設置溫度檢測設施,煤倉引風機出口放空管未設置CO檢測設施。

圖2 原料煤儲倉P&ID圖
違反《GB51428-2021煤化工工程設計防火標準》第6.3.1條款要求。原料煤儲倉內的煤是經破碎機破碎后的碎煤,比表面積相對較大。在系統停車時,在原料煤儲倉底部積聚的碎煤易氧化產生熱量。若碎煤倉內未設置溫度檢測設施,無法及時掌握碎煤倉內溫度的變化情況,不能及時采取措施來防止溫度進一步升高,可能發生碎煤自燃著火事故。煤倉引風機出口未設置一氧化碳檢測儀,當煤倉內碎煤、袋式除塵器內碎煤/布袋發生陰燃時,不能及時發現并采取措施,可能導致火災事故的進一步擴大。
【問題2】:某企業稱重給煤機觀察孔破裂、流化氮氣手閥未開啟。

圖3 稱重給煤機現場圖

圖4 稱重給煤機P&ID圖
碎煤通過重力作用落至稱重給煤機,經過稱重后又重力輸送至磨煤機,稱重給煤機內屬于粉塵環境。稱重給煤機正常運行時,充入氮氣,保持稱重給煤機內惰化氣氛。受磨煤機循環風影響,稱重給煤機運行時處于負壓狀態。若稱重給煤機觀察孔破裂、流化氮氣手閥未開啟,空氣進入稱重給煤機內,給煤機內氧氣含量過高時,煤粉與氧氣混合,一旦遇到火源或者足夠的能量激發,容易發生爆炸。
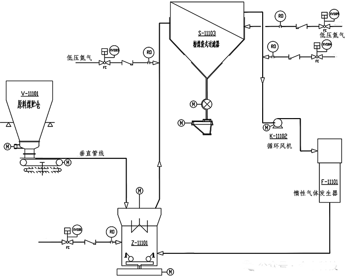
【問題3】:某企業C套磨煤系統惰性氣體發生器出口氧含量在線分析儀損壞,袋式過濾器出口一氧化碳含量在線分析儀損壞。

圖5 磨煤制粉系統DCS操作畫面

圖6 惰氣發生器P&ID圖

圖7 袋式過濾器P&ID圖
來自管網的燃料氣與按比例加入的空氣在惰性氣體發生器中完全燃燒,生成高溫熱煙氣;高溫熱煙氣與來自袋式過濾器出口的循環氣混合成高溫惰性氣,送入磨煤機中,對粉煤進行干燥和輸送。袋式過濾器出口設置1臺氧含量在線分析儀、1臺一氧化碳含量在線分析儀,惰性氣體發生器出口設置氧含量在線分析儀。
當袋式過濾器出口惰性氣體、惰性氣體發生器出口惰性氣體任意一個氧含量超標時,均會聯鎖開啟稀釋氮氣切斷閥XV-1104,調整控制循環氣氧含量控制在≤6-8%(根據煤種確定)。
當袋式過濾器出口惰性氣體一氧化碳含量超標時,聯鎖開啟袋式過濾器消防氮氣切斷閥XV-1109。
綜上所述,以上問題存在以下風險:因惰性氣體發生器內有燃料氣、空氣補入進行燃燒,所以惰性氣體發生器出口氧含量相對于袋式過濾器出口較高。若惰性氣體發生器出口氧含量在線分析、控制故障,僅靠袋式過濾器出口氧含量在線分析、控制,不能保證進入磨煤機的惰性氣體氧含量是否符合安全控制要求,嚴重時,可能會造成磨煤機內氧含量過高,發生粉塵爆炸事故。
當磨煤制粉系統內出現燜燃時,袋式過濾器出口一氧化碳含量在線分析儀故障,原始設計的聯鎖控制措施失效,操作人員也不能及時發現異常情況,很可能發生火災事故。
【問題4】:某企業磨煤機消防氮氣切斷閥XV1101、粉煤袋式過濾器消防氮氣切斷閥XV1109故障模式設計為“FC故障關”。
2臺消防氮氣切斷閥的聯鎖動作條件:
①磨煤機停車且循環風機主電機停機時,打開磨煤機消防氮氣切斷閥XV1101;
②袋式過濾器出口惰性氣CO高時,打開袋式過濾器消防氮氣切斷閥XV1109。
以上兩個消防氮氣切斷閥設置為故障關存在以下風險:
氣化磨煤制粉單元的裝置為立體式布置(框架1樓到16樓),氣化磨煤制粉系統停車時,磨煤機出口至袋式除塵器管道內煤粉回落至磨煤機出口,同時磨煤機本體內積存大量煤粉,煤粉粒度5~90um,煤粉溫度105℃左右。若消防氮氣閥故障不能打開,磨煤機本體內不能保證惰化氛圍,在停車或開車過程中磨煤機內積存的煤粉極有可能發生燃燒。
同理,袋式過濾器器本身就是煤粉收集裝置,氣化磨煤制粉系統正常運行或停車時,系統內出現燜燃,袋式過濾器出口一氧化碳含量高,若消防氮氣閥故障不能打開,導致事故進一步擴大。
原因分析及建議措施
以上問題的背后原因:問題1、問題4均為設計院在進行原始設計時未遵從相關規范,也未開展綜合風險研判;問題2、問題3均為企業專業技術人員針對磨煤制粉惰化系統管理不嚴格,對惰化系統運行原理及相關風險認識不清楚。
作者:王玉璽
